非标自动化之可编程逻辑控制器(PLC)的基本电器
非标自动化电气成套柜中,可编程逻辑控制器是电器柜中最重要的,可以称为自动化电气柜的心脏。
可编辑逻辑控制器,简称PLC以电气设备通断信号传输实现对电路和非电器件的控制,已达到自动化控制的效果。
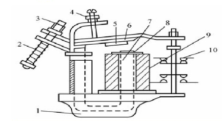
其中常用的有:继电器

: 断路器

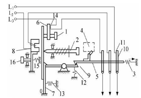
: 控制按钮
行程开关
公司地址:江苏省常熟市联丰路68号
公司总机:18051810208 0512-52296030
技术服务热线:52297030-6026/6027
咨询热线:18051810208 52653380
公司传真:0512-52296031 / 0512-52137390
公司邮箱:ronnie.xie@szbonatech.com
非标自动化电气成套柜中,可编程逻辑控制器是电器柜中最重要的,可以称为自动化电气柜的心脏。
可编辑逻辑控制器,简称PLC以电气设备通断信号传输实现对电路和非电器件的控制,已达到自动化控制的效果。
其中常用的有:继电器

: 断路器

: 控制按钮
行程开关